Tranect Ltd recently supplied RWE Energy with 4000 amp 11 kV transformer connections, designed and manufactured using flexible laminated copper busbars to meet both electrical and installation constraints on site.
This project demonstrates Tranect’s capability in delivering high-current transformer connections where alignment tolerances, thermal expansion and installation access must be carefully managed alongside current-carrying performance.
Project Overview
The requirement was to deliver reliable 4000A connections between transformer terminals and associated equipment within an 11 kV installation.
To achieve the required current capacity, Tranect supplied:
- 2 x flexible laminated busbars per phase
- Each busbar: 120 mm wide × 10 mm thick
- Construction: 80 layers of 0.127 mm tin-plated copper strip
- Terminations: 3 mm thick silver-plated contact plates
This configuration ensured both electrical performance and mechanical flexibility.
Why Flexible Busbars Were Used
Rigid copper busbars are often unsuitable for transformer connections due to real-world installation conditions.
In this case, flexible laminated busbars were selected to:
- accommodate misalignment between transformer and switchgear
- absorb thermal expansion and contraction
- reduce mechanical stress on transformer terminals
- simplify installation in restricted access areas
This aligns with typical applications for flexible connections in:
- transformer-to-busduct interfaces
- transformer-to-switchgear connections
- retrofit or replacement installations
Electrical Performance and Joint Design
At 4000 amps, joint performance becomes critical.
Key design considerations included:
Current Carrying Capacity
The laminated construction provides:
- high conductivity through parallel copper layers
- improved heat dissipation compared to solid sections
- consistent performance across the full contact width
Contact Resistance Reduction
The use of silver-plated contact plates:
- minimises joint resistance
- improves long-term reliability under load
- enhances performance in high-temperature environments
Clamping Force Distribution
The laminated structure combined with solid end plates ensures:
- uniform pressure across the contact face
- reduced risk of localised overheating
- stable electrical connection over time
Manufacturing Capability
All components were manufactured at Tranect’s facility in Liverpool, England, using established processes for:
- laminated copper busbar production
- precision punching and forming
- silver and tin electroplating
- assembly of high-current connections
This enables Tranect to support:
- short lead times for breakdown situations
- scheduled supply for maintenance programmes
- batch production for OEM transformer projects
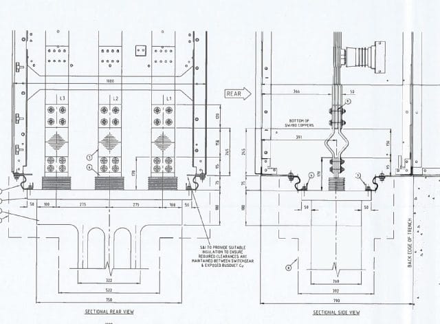
Application Example
The layout below illustrates a typical transformer connection arrangement incorporating flexible conductors to manage alignment and installation constraints:

Where This Solution Fits
This type of flexible busbar solution is commonly used in:
- 11 kV and LV transformer connections
- busduct connection systems
- switchgear interfaces
- power distribution upgrades and retrofits
Related Products and Capabilities
For more information, see:
Why This Matters
Many suppliers can quote a busbar. Fewer can design a connection that actually installs cleanly on site without rework.
This project is a typical example where:
- electrical rating alone is not the challenge
- fit, tolerance and installation practicality drive the design
If you are specifying or installing high-current transformer connections, send us your drawings, current ratings and layout constraints.
Tranect Ltd can support with:

